Sep 241999
 

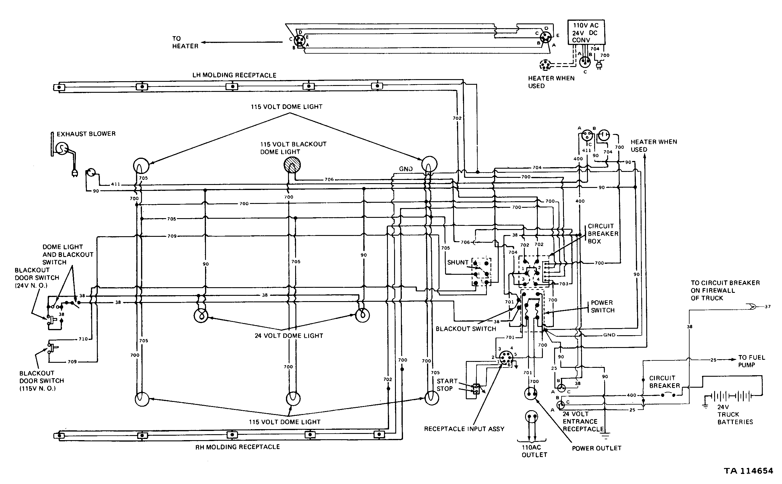
This page contains links to scanned images of electrical wiring diagrams for the M44-series 2.5-ton 6×6 “Multifuel” trucks. These diagrams were scanned at 300 DPI from TM 9-2320-209-20-2-2, dated May, 1981.

 

Diagram 1: Body and cab, trucks with 25 amp generator (2645×1727, 96k)
Diagram 2: Body and cab, trucks with 60 amp alternator (2597×1758, 89k)
Diagram 3: Shop van body (2639×1633, 74k)
Diagram 4: Primary personnel heater, shop van (2637×1563, 61k)
Diagram 5: Secondary personnel heater, shop van (2662×1317, 59k)

 

  2 Responses to “M44-Series Wiring Diagrams”

  1. Looking for fuse box location

    • There is no central fuse box like on a civilian car, but there are some individual circuit breakers and fuses. Here are some that I can think of off the top of my head:

      • Self-resetting circuit breakers mounted on the firewall on the driver’s side. Inside the engine compartment. They are individual devices, usually oval-shaped, with two wire connections on them. I don’t remember whether there are any under the dashboard.
      • Fuse in the in-tank fuel pump. I think it’s up on top, but I’m not sure because I haven’t had to replace one before.
      • If the truck has had special equipment installed, there may be other self-resetting breakers and/or fuses for that specific equipment.
      • If the truck is a shop van, then there are fuses for the AC wiring inside the van box, on the front wall, on the passenger side.

      That’s all that I can think of off the top of my head.